【導讀】本文從以太網與工業現場總線的互聯出發,主要介紹了CAN總線與以太網嵌入式網關電路的設計與實現,本文對比了CAN 和以太網相連的嵌入式網關設計的兩種方法,并從硬件結構和軟件結構兩方面進行了闡述。
目前,對于CAN 和以太網相連的嵌入式網關設計主要有兩種方法:一種是低檔MCU 加接口芯片的設計方法,另一種是高檔MCU 加EOS(實時多任務操作系統)再加接口芯片的設計方法。因CAN 只采用了ISO/OSI 參考模型的一、二層,協議相對簡單,比較適合用于低成本、速率要求不高的離散控制系統。從合理的成本和有效利用處理能力這兩方面考慮,該設計采用低檔MCU 加接口芯片的方法,其硬件框圖見圖。

圖1
根據要求,該系統選擇了性能價格比較高的AT89C55單片機。它是面向測控對象和嵌入式應用的,所以它的體系結構以及CPU、指令系統、外圍單元電路都是按照這種要求專門設計的。它內部帶高達20 KB 的FLASH程序存儲器,AT89C55完全兼容8051 指令集,片上FLASH方便了使用者進行在線編程,工作速率最高可達33 MHz,256 B 的內部RAM,32 個可編程的I/O口,3 個16 位的定時/計數器,8 個中斷源,支持低功耗的空閑工作模式。
以太網接口選用的是RTL8019AS 芯片,它是一種高度集成的以太網控制器,能實現以太網媒介訪問層(MAC)和物理層(PHY)的全部功能。RTL8019AS 內部有兩個RAM 區域:一是16 KB,地址為0x4000~0x7fff,要接收和發送數據包必須通過DMA 讀寫RTL8019AS 內部的16 KB 的RAM,它實際上是雙端口RAM,即有兩條總線與其連接,一條總線用于RTL8019AS讀/寫或寫/讀該RAM,即本地DMA;另一條總線用于單片機讀或寫該RAM,即遠程DMA;二是32 個字節,地址為0x0000~0x001F,用于存儲以太網物理地址。主控芯片和以太網接口芯片的硬件接口原理圖見圖2。值得注意的是由于以太網的包最大可以超過1 500 個字節,AT89C55的片內RAM 只有256 個字節,因此無法存儲這么大的包,所以這里擴展了一個32 KB 的外部RAM,這樣同時也能提高單片機的數據傳輸速度。

圖2 以太網接口電路原理圖
CAN 接口模塊
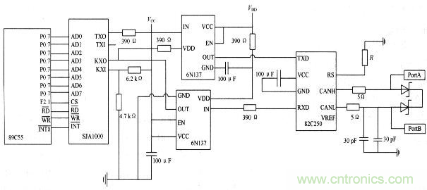
組成CAN 系統的主要器件是CAN 控制器和收發器。該設計中,CAN 接口模塊選用SJA1000 芯片和PCA82C250芯片。SJA1000 是一個獨立的CAN 控制器,它是Philips 公司另一個CAN 控制器PCA82C200 的替代產品,且增加了一種新的工作模式(Peli CAN),這種模式支持CAN 2.0B 協議。SJA1000主要完成CAN 的通信協議,實現報文的裝配和拆分、接收信息的過濾和校驗等。PCA82C250是CAN 控制器與物理總線之間的接口,主要用于增強系統的驅動能力。采用收發器的系統中,節點數至少可以達到110 個,同時還具有降低射頻干擾(RFI)和很強的抗電磁干擾(EMI)能力。
特別注意:
(1)晶振電路的問題。89C55 和SJA1000都應該有各自獨立的晶振電路,不能夠用SJA1000的時鐘輸出信號CLKOUT 來驅動單片機。
(2) 復位引腳的問題。雖然SJA1000的復位是低電平,但不能通過一個非門直接連接單片機的復位引腳。一般對解決復位引腳問題有兩種方式:第一種是使用單片機的I/O 引腳控制SJA 的復位引腳,其好處是單片機可以完全控制SJA的復位過程;第二種是采用適當的復位芯片,為了降低成本,該設計采取的是第一種方法。
(3)RX1 引腳的電位必須維持在約0.5 VCC 上,否則將不能形成CAN 協議所要求的邏輯電平。
(4)一定要注意電纜的終端阻抗匹配,它直接影響CAN 總線是否能正常工作和網絡性能。CAN 接口模塊的硬件電路圖見圖3,在PCA82C250的RS 腳上接有一個斜率電阻R,可根據總線通信速度適當調整電阻的大小。

圖3 CAN 接口模塊的硬件電路圖






