- 射頻電路設計中壓控振蕩器的應用
- 采用差分形式交叉耦合電路結構實現
- 采用以射極跟隨器為主要結構構成的buffer
隨著通信技術的發展,通信設備所應用的頻率日益提高,射頻 (RF)和微波(MW)電路在通信系統中得到了廣泛應用,高頻電路設計也得到工業界的特別關注,新型半導體器件制造技術的不斷發展更使得高速數字系統和高頻模擬系統的應用領域不斷擴展。通常這些電路的工作頻率都在1 GHz以上,并且隨著通信技術發展,這種趨勢會一直持續。而射頻電路最主要的應用領域是無線通信,一個典型的無線通信收發機(tranceiver)的系統包含發射機電路、接收機電路以及通信天線,可應用于個人通信和無線局域網絡中。其中模擬電路分為2部分:發射部分和接收部分。在發射部分中,將數一模轉換輸出的低頻模擬信號與本地振蕩器提供的高頻載波經過混頻器上變頻為射頻調制信號,然后經天線輻射到空間中;在接收部分中,先將從天線耦合進來的空間輻射信號經低噪聲放大器放大,然后與本地振蕩信號經混頻器下變頻為包含中頻信號分量的信號,經濾波后輸入模-數轉換器轉換成數字信號,然后進入數字處理部分處理。由此可知,提供本地振蕩的壓控振蕩器是射頻電路中必不可少的一部分。同時射頻壓控振蕩器VCO(Voltage Controlled Oscillator)作為鎖相環、頻率綜合和時鐘恢復等電路的關鍵模塊,廣泛應用于手機、衛星通信終端、基站、雷達、導彈制導系統、軍事通信系統、數字無線通信、光學多工器、光發射機等電子系統中,對電子系統的性能、尺寸、重量和成本都有決定性的影響,是RF電路設計與集成的一個難點。VCO雖然可采用分立元件構成,但由于設計中考慮的參量太多,電路復雜,電路尺寸較大,設計周期長,難以滿足當今便攜式無線通訊設備低功耗、低成本、小型化、輕量化、高性能的要求,因此設計滿足在射頻領域要求的全集成壓控振蕩器對于推動便攜式移動通訊設備的發展尤其重要,具有廣闊的市場前景。近年來,人們對壓控振蕩器的研究日益深入。
壓控振蕩器可分為環路振蕩器和LC振蕩器。環路振蕩器易于集成,但其相位噪聲性能比LC振蕩器差。為了使相位噪聲滿足通信標準的要求,這里對負阻LC壓控振蕩器進行了分析,利用安捷倫公司的ADS軟件設計了一款性能優異的壓控振蕩器,并對其進行仿真驗證。
1 電路原理及設計
1.1 buffer的設計
射極跟隨器(又稱射極輸出器,簡稱射隨器或跟隨器)是一種共集(Common Collector)接法的電路,如圖l所示。它從基極輸入信號,從射極輸出信號。其輸入阻抗高,對前級電路影響小,可作為多級放大器的第1級;輸出阻抗低,帶負載能力強,可作為多級放大器的輸出級。由于其上述2個特點,可以在多級放大器里用作緩沖級。信號從發射極輸出的放大器。其特點為輸入阻抗高,輸出阻抗低,電壓放大系數略低于1,帶負載能力強,也可認為是一種電流放大器,常用于阻抗變換和級間隔離。三極管按共集方式連接,即基極與發射極共地,基極輸入,發射極輸出,亦稱為共集電極放大器。動態電壓放大倍數小于1且接近1,且輸出電壓與輸入電壓同相,但輸出電阻低,具有電流放大作用,因此具有功率放大作用。

圖2是對buffer隔離作用的仿真。通過仿真發現:壓控振蕩器與外部電路相接時,外部電路阻抗的變化不會對壓控振蕩器的阻抗產生影響。

1.2 電路原理及設計仿真
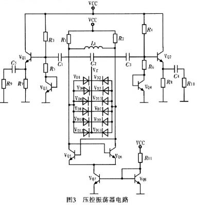
壓控振蕩器按構成原理可分為反饋型振蕩器和負阻型振蕩器2大類。這里采用負阻型振蕩器,其主要是由負阻器件和諧振回路組成的振蕩器,利用負阻器件的負電阻效應與諧振回路中的損耗正電阻相抵消,維持諧振回路的穩定振蕩。圖3為壓控振蕩器電路。

圖3中VQ5,VQ6管的負跨導可以補償振蕩中的電路損耗,為振蕩提供能量。控制電壓Vr控制變容二極管電容的變化,以達到控制振蕩頻率的目的。VQ5和VQ6尺寸相同,交叉耦合,忽略溝道調制效應和體效應等二階效應,可得到其等效電路,如圖4所示。



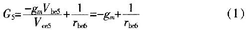
這是一個負電導。正電阻吸收能量,負電阻提供能量,而此處VQ5的集電極到發射極的負電導表示晶體管提供能量轉換,將直流電源的能量轉換為交流能量。同理,VQ6的集電極到發射極(即BM兩端)的等效電導為-gm。則單端口網絡AB的輸入電阻是VQ5、VQ6兩端發射極輸出電阻的串聯,即


[page]
利用安捷倫公司的ADS軟件對電路進行仿真,從圖5可看出壓控振蕩器在控制電壓為1.98~3.98 V變化時,振蕩器調諧范圍為1.14~1.18GHz。圖6為壓控振蕩器電路版圖。

2 結論
介紹一種寬調頻高頻LC VCO的設計。其核心電路采用差分形式交叉耦合電路結構實現。在與外部電路相接時,考慮到外部電路的變化對壓控振蕩器的影響,采用以射極跟隨器為主要結構構成的buffer,消除了外部電路的影響。并且在版圖設計中采用片上集成電感,實現了整個VC0電路的片上集成,達到設計要求。