中心議題:
- 交流穩頻穩壓電源的工作原理
- 交流穩頻穩壓電源的穩定度分析
- 交流穩頻穩壓電源的系統設計方法
解決方案:
- CVCF的靜態設計
- CVCF的動態設計
- CVCF的保護設計
交流穩頻電源,由于其幅值和頻率穩定度高,波形失真小,輸出功率大,在電子、機電行業,特別是在精密加工機械、半導體加工設備的制造、交流儀器儀表的調校、磁性材料的測量等測試系統中,作為激勵源或信息源得到廣泛的應用,也可以取代傳統的電動機-發電機機組,在航天航空航海和精密加工等行業得到應用。本文系統地介紹穩頻穩壓(CVCF)電源的構成原理,分析CVCF的頻率穩定度、相位穩定度及幅值穩定度的影響因素,并介紹CVCF的系統設計方法。
1工作原理
交流穩頻電源根據其工作方式可分為波形控制式和逆變器式。波形控制式是將信號源輸出的正弦波信號作為基準,采用線性放大器進行功率放大,通過耦合度高的線性變壓器與負載相連。這種穩頻電源波形失真小,穩定度高。逆變器式與波形控制式的主電路結構基本相同,只是采用開關式逆變器取代線性放大器,通過正弦波脈沖寬度調制技術(SPWM),使主電路中的電力電子器件工作于超音頻范圍的開關狀態,輸出正弦波脈寬調制波,然后再通過濾波電路還原成正弦波,這種穩頻電源效率高,無噪聲。但由于工作在開關狀態,有一定的開關干擾,波形失真程度較大,其應用范圍受到一定的限制。目前,一般多采用波形控制式穩頻電源作為測試激勵源,采用逆變器式作為大功率驅動電源。
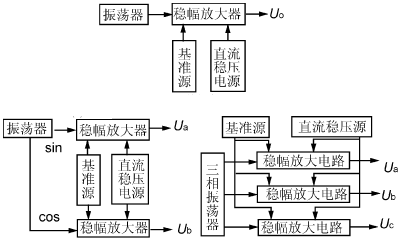
根據輸出交流電源的相數,穩頻電源可分為單相式,兩相正交式和三相對稱式。單一輸出量的穩頻穩壓源由于各相間的相移恒定,因此不需要移相調節電路。當輸出物理量既要求有電壓回路,還要求有電流回路,且電壓與電流的相位差要求既能調節又能穩定以適應不同負載時,則相應的穩頻穩壓/穩流電源應包括電壓和電流輸出回路。其結構如圖1所示。

(a)單相式CVCF (b)兩相正交式CVCF (c)三相對稱式CVCF
圖1 CVCF原理框圖
穩頻穩壓電源的穩幅原理取決于圖2所示的穩幅放大電路。其中精密整流電路將穩頻穩壓源輸出的交流電壓取樣,經整流變換為幅值與輸出的交流量成正比的直流電壓Uf,穩幅放大電路將此Uf作為幅值反饋電壓,并與基準源Uj相比較,取其偏差量Uj-Uf進行積分放大,以改變可變增益放大器的增益。當頻率穩定、幅值也穩定的信號源輸出的正弦波通過可變增益放大器時,由于其增益取決于偏差量,故使輸入到功率放大器的信號幅值改變,從而自動調節其輸出的幅值。如由于某一原因使穩壓源的輸出幅值Uo下降時,則經過精密整流后的幅值反饋電壓Uf也降低,使比較器的偏差量增大,經積分放大后,使可變增益放大器的增益提高,從而使功率放大器的輸入信號增大,穩頻穩壓源的輸出幅值Uo增大,以達到幅值穩定的目的。

圖2穩幅原理框圖
波形反饋環是將穩頻穩壓源的輸出量取樣后,以負反饋的形式反饋到功率放大器的輸入端,使功率放大器的凈輸入信號為輸入信號與反饋信號的偏差。通過這一較強的負反饋以減小功率放大器的非線性失真,使穩頻穩壓源的輸出波形盡量接近信號源的輸出波形。
[page]
2CVCF的穩定度分析
2.1CVCF的頻率穩定度分析
CVCF的頻率穩定度在很大程度上取決于振蕩器,因此,設計一個符合要求的振蕩器是CVCF的關鍵之一。
首先,對任一振蕩器在不考慮電阻R時,其振蕩頻率可用一般表達式表示:
如果由于外界條件使L和C分別變化了△L和△C,則頻率的偏移量為
△f=-(f△C/C+f△L/L)/2
頻率的相對變化量為
△f/f=-(△C/C+△L/L)/2(1)
電感的變化量△L取決于溫度和濕度的變化以及機械振動等因素,電容的變化量△C除與濕度和溫度的變化有關外,還與電路的雜散分布電容、負載電容、元件的老化失效等因素有關。
其次,振蕩回路的有功負載將影響諧振回路的品質因數Q,從而影響振蕩頻率的穩定度。一般來說,Q值越高,頻率穩定度越好,反之頻率穩定度越差。而諧振回路的品質因數Q為:
Q=ωoL/R=1/(ωoRC)(2)
可見,振蕩回路的有功負載—R的變化,將影響Q值,繼而影響頻率穩定度,而諧振回路的有功負載R往往取決于導線的電阻、高頻集膚效應、磁心的磁滯、渦流損耗及負載電阻等因素。
再次,電路元件的內部相移也將影響頻率穩定度。如晶體管由于結電容的存在,以及少數載流子在基區內的擴散時間的影響,使集電極電流總要滯后于基極輸入電壓的變化,即它們之間存在一個相移角φ,對這一附加相移φ在振蕩器中不可能考慮,因而使總相移增大。另外這一相移φ還隨電源電壓和溫度的變化而變化,這些都可能使諧振電路的頻率產生偏離。
2.2CVCF的幅值穩定度分析
若將功率放大器,驅動電路和波形反饋電路所構成的閉環看成是CVCF的波形環節,則CVCF的穩幅放大電路是一個單閉環系統。
對于穩幅放大電路,其靜態結構如圖3所示:K1為波形環節的增益,α為精密整流系數,un為給定基準電壓,K2為可變增益放大器的增益 ,所以系統的靜特性方程為:
uO=K1unui/(1+αK1ui)(3)
當1+αK1ui ≈ 1時,有uo≈un/α

圖3單閉環系統靜態結構圖
CVCF就是采用改變給定基準電壓的方法來實現輸出幅度調節的,所以給定基準電壓和精密整流電路的穩定性,將直接影響CVCF輸出幅值的穩定度。
單閉環控制系統的電壓調整率框圖如圖4所示。該閉環系統中,積分放大器的傳遞函數為K2/Tos。在un不變時,精密整流反饋系數為α,則反饋系統的基本方程是
△uo/uo=K1(△ui/ui-αK2△uo/T0suo)
經整理后,得
△uo/uo=(K1△ui/ui)/(1+αK1K2/T0s)(4)
因為1+αK1K2/T0s1,則有CVCF的幅值穩定電路的輸出幅值穩定度和瞬態響應的動態近似表達式:
△uo/uo≈T0s△ui/αK2ui

圖4電壓調整率框圖
2.3 CVCF的相移穩定度分析
CVCF中常采用圖5所示的有源移相電路。圖中
U+=( 1/jωC)Ui/(R2+1/jωC)
U-=(UiRf+UoR1)/(R1+Rf)
因為U+=U-,所以經整理得:
(UiRf+UoR1)/(R1+Rf)=(1/jωC)Ui/(R2+1/jωC) (5)
其中φ=φ1+φ2=tg-1ωCR2Rf/R1+tg-1ωCR2
若取R1=R2=Rf=R,則得 K=1;φ=2tg-1ωCR
所以 △φ=2(ωR△C+ωC△R)/{1+(ωCR)2} (6)
可見,相移角φ的穩定度受移相電路中的電容C和電阻R變化的共同作用,它們都受環境因素的影響,同時,電容C的失效,容量減小以及由于集成電路老化致使內部半導體元件的結電容變化等因素,對相移的長期穩定度和短期穩定度指標的影響很大。

圖5有源濾波電路
[page]
3 CVCF的系統設計方法
CVCF在設計前,必須明確該系統所要求的技術指標,根據這些指標進行系統的靜態和動態設計,從而明確各單元電路應達到的主要技術指標,合理地分析并選擇各單元電路的類型,然后進行參數計算,確定電路參數。還要根據電路工作特點,合理設計各種保護電路。
3.1靜態設計
就幅值穩定系統來說,CVCF幅值閉環系統框圖如圖6所示。其中比較環節△u=un-uf乘法輸出u1=△uui=ui(un-uf)放大器u2=K1u1=K1(un-uf)ui功率放大u0=K2u2=K1K2(un-uf)ui反饋電路uf=αun所以,靜特征方程為:
u0=Kunui/(1+αKui)(7)
式中K=K1K2。其靜態結構圖如7所示,根據靜態特性方程和系統的技術指標要求,可以確定各單元電路的技術指標。如系統的幅值穩定度指標△uo/uo明確后,即可根據特征方程求出給定基準電壓un的穩定度指標△un/un為:
△un/un=(αK1K2ui+1)△un/K1K2uiun(8)
當αK1K2ui+11時,有△un/un=α△uo/uo,依此類推可以確定其余各單元電路的技術要求。

圖6閉環系統結構圖
![]()
圖7靜態結構圖
3.2動態設計
靜態設計并沒有考慮各單元電路的延時。事實上,各單元電路均可能存在延時,它們將影響系統的動態性能,并可能引起系統振蕩。
在幅值閉環系統中,延時最大的是功率放大器,當考慮驅動電路在內的總延時為Ts時,則功率放大器的傳遞函數為:
K2/(1+Tss)(9)
積分乘法器的傳遞函數為:
ui(1+Ts)/Ts(10)
反饋電路因有濾波環節,其傳遞函數為 α/(1+Tns),當忽略小時間常數時,則得系統的動態結構,如圖8所示。
![]()
圖8動態結構圖
當作系統分析設計時,令T=Ts,選擇積分乘法器傳遞函數為ui(1+Ts)/Ts,則校正后的系統開環傳遞函數為
K′/s(Tns+1)=αK1K2ui/Ts(Tns+1)(11)
所以K′=αK1K2ui/T。因為TSs+1≈TSs,選擇積分乘法器的傳遞函數為ui(1+Ts)/Ts,則校正的開環傳遞函數為:
K′(1+Ts)/s2(Tns+1)(12)
根據系統最終校正即可確定系統開環放大倍數。
3.3保護設計
CVCF的輸出功率一般為數百到數千瓦,使得通過功率器件的電流很大。在實際設計中,常采用多只功率器件并聯使用。在并聯過程中,除了要考慮 均流措施外,還要考慮留有充足的電流儲備。除此之外,還要考慮器件的過電流保護,過電壓保護,di/dt限制保護和du/dt限制保護等。
對于CVCF來說,上述保護的接口問題需要注意,由于CVCF實際上是一個交—直—交電流變換器,中間經歷了整流和逆變兩個過程。當逆變過程中某一器件損壞而出現過電流時,勢必引起穩壓過程中出現過電流,造成整流穩壓器件損壞,繼而引起電網過電流。為了提高系統的可靠性,防止事故擴大,在CVCF設計中,常將各種保護作用于整流穩壓電路,一旦逆變部分出現故障,立即自動關斷主電路的直流穩壓電源,并提供各種報警信號。






