【導讀】消防應急燈可以說是生活中常見的設備。消防應急燈常備用在公共場所的走廊或者消防通道內。市面上消防用品的種類繁多,功能基本相同。本文就來為大家解析消防應急燈的電路原理。
電池用三節五號1800m A.h鎳氫電池,夏天不用陽光直接照射太陽板,在鞍明亮處即可充電。交流充電提供4. 3V充電電壓,約350mA充電電流。假如使用三節五號鎳鎘電池,限流電阻Ri應改為8~iori,以減小充電電流,避免損壞電池。消防應急燈被廣泛安裝于公共場所的走廊、消防通道內,屬于消防專用設備。市場上眾多的消防應急燈具都是由消防公安都門監制的產品,品種繁多,但功能基本一樣。當市電停電時,梢防應急燈自動點亮,來電時自動熄滅。
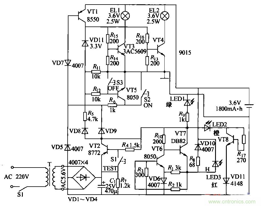
消防應急燈作為一種備用照明設備,在燈具內裝有停電時提供電源的蓄電池,在有市電供電的情況下給電池充電。由于長時間與220V交流電源并聯在一起工作,所以易出故障。出于屬于專用產品,大多數不提供電路原理圖。本圖是根據實物繪測的奇輝GF-066型全自動消防應急燈電路。

圖1
(2)工作原理
①燈光控制電路:由VT3、VT4、VT5、VT7和鍵S2、S3構成,在無市電時,按一下S2(開)鍵.VT5飽和導通,VT5的集電極電流通過Rt。使VT7維持導通;VD11反向擊穿工作在穩壓狀態。VT5的集電極電壓給VT3、VT4提供偏置,使其導通。點亮EL1、EL2。當按一下S3(關)鍵時,VT7截止,撤除了VT5導通條件,燈關閉。
當有市電供電時,外電原經VD9使VD7反向截止,VT5無法導通,鍵S2和S3都不能控制燈El,l、EL2的開和關。停電后二極管VD7負極電位變為零。使其瞬間正向導通,VT5飽和導通,構成點燈電路條件,EL1、EL2點亮。來電后VD7負極電位變高叉反向截止,VT5截止,燈滅(起到自動控制的作用).燈控制電路中:VD7、VT7通過風工作在臨界狀態。開關鍵S2、S3只起到觸發作用。
②電訛充電電路:外電源經vr2、VT6、風、VD10對電池進行恒流充電,當有外電源供電時,充電流經RB、VDIO向電池充電,且使充電指示燈LED3點亮。
③電源電路:220V交流經變壓、整流濾波,由VT1集電極輸出4.6V直流電壓,主要提供給充電電路給電池充電,并經硒使LED1發光措示。
④試驗電路:當按住試驗按鍵Sl不放時,VT1截止,VD7負極電位變低而正偏導通,使VT5導通,滿足點燈條件,使LED1、LED2點亮。松開Sl鍵,燈隨即熄滅。試驗電路的作用是測試點燈電路是否正常。
⑤故障顯示電路:由VD13、VT8、R7和VD11組成故障指示電路,如果外電源電壓過高使VT8導通,LEDZ點亮.指示過電壓故障。
相關閱讀:
自帶記憶功能的自動應急燈電路詳解
可延長14min的太陽能LED驅動器電路設計
真金不怕火煉,高精度低噪聲濾波電路


